3.火焰棒式熄火保護裝置
這種安全裝置是利用火焰導電作用的一種裝置。如圖3—10—21所示,如果在燃燒器和電極間加上交流電壓,則在火焰中就有約5mA的電流從電極穩定而持續地流向燃燒器,也就是說在火焰棒上附加交流電壓,靠火焰的整流作用而被整流成直流電流,將其引出,并經放大使繼電器動作,打開燃氣閥門。如果構成問路時,當絕緣降低以及斷路等情況下,燃氣閥門則關閉,處于安全狀態。該種裝置的主要優點是可靠性好、動作非常迅速,而且可用電磁閥作執行元件。圖3—10—22所示為目前某些新型燃氣熱水器上的火焰桿式快速安全裝置。
?


三、安全控制系統
(一)熱水器上的缺氧保護系統
目前在熱水器上采用的缺氧保護系統主要有熱電偶負反饋式和引射管式兩種:
1.熱電偶負反饋式缺氧保護系統 其主要功能是在熱水器工作時,若周圍空氣中缺氫,能自動切斷燃氣通路,以保證安全。如圖3—10—13所示,該系統是在原熱電式熄火保護裝置回路中串接一只輔助熱電偶,安裝在熱水器燃燒室上部,極性與熄火保護熱電偶相反。在缺氧情況下,常明火焰伸長(上升)、離焰,而主燃燒器的火焰以上升,其結果是主熱電偶的熱電動勢下降,負電力熱電偶的熱電動勢上升,正負熱電勢相抵消,使整個保護系統回路的電流急驟下降,當降到一定值時,電磁閥關閉,切斷燃氣通路。
2.引射管式缺氧保護系統(圖3—10—24) 該裝置利用引射管將熱水器燃燒室內的一部分煙氣返回到常明火燃燒器的混合管中,以降低常明火一次空氣中的含氧量。由于常明火的混合管中進入了部分煙氣,從而使熱水器的主燃燒器和常明火的燃燒條件不同。當空氣中的氧含量下降到某一值(約17%)時,常明火混合管中的氧含量就更低(約13%),此時的常明火已出現離焰、脫火現象,使熱電偶熱端溫度下降,從而使整個保護回路的電流下降,當降到一定值時,電磁閥自動切斷燃氣通路。
?


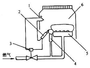
(二)火焰棒式安全控制系統
如圖3—10—25所示,火焰棒僅為檢測部分。其工作過程是;電源一經接通,吹掃用的計時器便開始動作,按規定的時間進行爐內吹掃,使保護繼電器接通。這樣一來,繼電器內的真空管在短時間內變熱,打開點火燃氣電動閥,向點火燃燒器送燃氣。同時,向點火變壓器送電,在點火燃燒器火焰口處,開始持續電火花放電。于是點火燃燒器被點燃,同時火焰棒上有電流通過。然后,主燃氣電磁閥被打開,同時停止放電,恢復到正常運轉狀態。如果因為某種原因,點火火焰脫火,檢測不出火焰,則在1s以內停止主燃氣,重新進行點火操作。當這種狀態延續15s以上時,通過復位繼電器的作用,使與燃燒有關的電源全部切斷,開始吹掃。如果不經過足夠的吹掃時間,則電源就不會接通。也就是說,采用一個保護繼電器,可進行自動點火、火焰檢測、熄火及重新吹掃等操作。
(三)光電管式安全控制系統
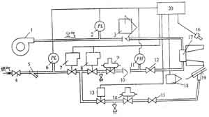
圖3—10—26是一種較完善的燃氣燃燒設備的爐前管道及安全控制系統。
系統工作原理如下:接通電源,燃氣切斷閥開啟。開爐時按控制箱的啟動按鈕,接通風機、電磁閥13和點火變壓器電源。火花點火器先點燃小火焰,光電檢測器16獲得信號后通過控制箱打開燃氣切斷閥8,送入燃氣,燃燒器開始工作。啟動按鈕放開時,電磁閥斷電而關閉點火燃氣通路,使小火熄滅。如果由于某種原因而使大火焰熄滅,則檢測器16停止信號,同樣通過控制箱關閉燃氣切斷閥8。這時,鼓風機由電氣聯鎖使其停轉。再點火時,需重新啟動。當供入燃氣和空氣壓力低于某一規定值時,壓力開關6和2動作,通過控制箱關閉切斷閥8而停止供氣,調壓器后燃氣壓力超過規定工作壓力時,同樣也可以通過控制箱使切斷閥8關閉,燃燒器停止工作。在發生停電的情況下,切斷閥7自動關掉,以保證安全。
?


圖3—10—26 燃燒設備的爐前管道及安全控制系統
1—放風機,2—壓力開關(下限):3—調節蝶閥:4—燃氣閥門;5—過濾器:6—壓力開關(下限);
7、8—安全切斷閥;9—凋壓器;10—止回閥;11—壓力開關(上限);12—施塞閥:13一小火電磁閥;
14—調壓器:15—旋塞閥:16—紫外線光電管式火焰檢測器;17—鼓風式燃燒器;
18—點火變壓器;19—小火燃燒器;20—檢測控制箱
企業生產須注意,消防安全不“打盹”!
消防重點單位62個消防安全標識圖例
自動消防設施定期檢測步驟
消防知識學習裝修及保溫要求
火災、觸電、化學現場處置方案
煙花爆竹生產企業對標改造提升指南(…
煙花爆竹生產經營單位重大生產安全事…
紡織企業春季防火安全注意事項
消防安全管理臺賬
滅火器的型號及規格
動火作業的分類
安全疏散通道的要求和設施
滅火器的種類和用途
施工現場消防安全管理制度
消防安全管理措施
滅火的四種基本方法