在綜掘工作面安裝使用除塵風機,可工作面含塵空氣得到就地凈化,有效降低巷道中粉塵濃度,消除部分有毒有害氣體,為正常使用好除塵風機和保持一個良好的作業環境,現制定綜掘面除塵風機使用安全技術措施如下:
一、 濕式振弦除塵風機技術性能參數
型號: ZMJC-Ⅱ-C
工作阻力: 1200Mpa
處理風量: 2.9m3/s
電機功率: 7.5KW
除塵效率: 90-98%(≤10um 呼吸性粉塵、與濾過風速呈正相關)
二、 安裝使用技術措施
1、下井前必須檢查整機是否完好,并對配用的電動機按煤礦井下安全規程進行下井前檢查,符合要求方可下井。
2、下井前必須在地面試運轉5分鐘,檢查、觀察各零部件緊固、連接是否松動,有無異常現象,并記錄在案。
3、下井現場使用時,先接通供水噴霧系統,打開檢查門,觀察噴霧是否正常,噴霧應能全部、均勻覆蓋振弦過濾板斷面,并有一定壓力(≥3Kg/cm2)。
4、啟動風機2分鐘后,注意觀察除塵器脫水是否正常,排氣口應無明顯水霧,排污口應水流暢通。
5、風機置于除塵器后,除塵器負壓運行。開機后,應注意排污口的軟布套管先吸癟閉氣,稍后排水正常(排污形成負壓水頭閉氣);若風機出水口帶水,可人為用手堵住排污口約30秒,待形成負壓水后撤手,以風機出口不帶水為準。
6、除塵效率明顯降低時可采取以下技術措施:
(1)出現噴霧器堵塞時,可打開檢查門取出噴霧器芯子清除堵塞物。
(2)出現水質過濾器堵塞時,可擰開水質過濾器排污閥放出污物。
(3)出現水壓過低、供水不足時,要提高水壓至0.3Mpa以上。
7、出現風量突然變小時,要打開嵌板箱蓋取出“振旋過濾板”,清除堵塞物。
8、出現風量增大且除塵效果降低時,是“振旋過濾板”損壞,凝聚粉塵能力下降的結果,需要更換“振旋過濾板”。
三、 安全管理技術措施
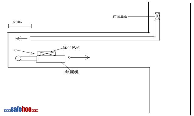
1、綜掘面局部通風采用“長壓短抽”混合式通風。壓入式供風局扇出風口距工作面迎頭不超過10米,抽出式除塵局扇吸風口距迎頭不超過5米。
2、除塵風機水平固定安裝在綜掘機架子上。
3、工作面瓦斯探頭安設在除塵風機吸風處。吸風口處的瓦斯斷電值為≥1.5%,復電值為<1.0%;探頭斷電范圍都為掘進巷道中的所有非本質安全型電器設備。
4、壓風局扇能對除塵風機實現風電閉鎖,壓風局扇出現停電停風后,除塵風機能夠自動停止運轉。恢復壓風局扇運轉前應對其安裝地點附近及工作面瓦斯濃度進行測定,并按有關規定進行瓦斯排放;恢復除塵風機運轉前須對其及開關附近10米范圍內風流中瓦斯濃度都不超0.5%時,方可人工開啟除塵風機。
5、除塵風機至少要保證同綜掘機同開同停,由當班小隊長負責管理。
6、嚴禁無水噴霧或不安裝瓦斯斷電儀運行使用。
7、整機必須按煤礦井下安全規程電氣保護接地。
附除塵風機安裝示意圖:

泵站司機安全風險管控崗位風險告知卡
主要機具防護措施
防機械傷害措施
提升機的安裝、拆除安全技術措施
塔機機安裝、拆除的安全技術措施
加工廠制冷機房較大危險因素防范措施
基于BIM技術的ALC板材精準暗開槽施工…
一種大型劇院舞臺大翻板設備安裝施工…
工廠安全隱患及預防措施
安全生產事故隱患預防措施
設備維修安全注意事項
車間崗位安全風險點及控制措施
金屬切削機械操作安全技術
叉車安全使用注意事項
機械加工廠里常見的安全隱患及預防措施
電流對人體的危害