表2 涂料的分類

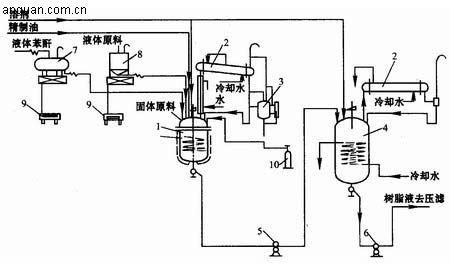
涂料生產主要包括樹脂和色漆兩大部分。樹脂生產主要包括植物油精制、油基漆料生產和合成樹脂生產三部分,這是制備主要成膜物質的過程。色漆生產是在主要成膜物質中加入顏料、溶劑及有關助劑后,通過漆漿配制、研磨、調漆、過濾、包裝等工序制取成品的過程。不含有顏料的稱為清漆。溶劑法醇酸樹脂的生產流程如下圖所示。

醇酸樹脂生產典型流程圖
1—反應釜? 2—冷凝器? 3—分水罐? 4—稀釋罐? 5—送料泵
6—出料泵? 7、8—計量罐? 9—磅秤? 10—CO2鋼瓶
危險化學品泄漏應急響應和處置措施
液氨儲罐風險點告知卡
低溫甲醇洗消耗偏高原因及解決措施
裝卸搬運作業安全風險告知卡
檢維修作業安全風險告知卡
蒸化作業安全風險告知卡
刷毛作業安全風險告知卡
整經作業安全風險告知卡
受限空間作業安全要求
進入有限空間作業注意事項及預防措施
應急救援預案演練評價報告記錄
天然氣危險性分析
化驗室潛在安全隱患與防護措施
埋地燃氣管道的安全間距控制
危險源辨識及風險控制
重大危險源辨識、評價及監控