目次
前言
1 范圍
2 引用標準
3 定義
4 標志
5 泄漏電流
6絕緣介電強度
7 絕緣電阻
8 電氣間隙與爬電距離
9 結構
10 機械強度
11 保護接地裝置
12 防護
13 防銹
14 濕熱
15 耐熱變形性
16 阻燃性
17 非正常工作
18 檢驗規則
前言
本標準是根據微電機科研、設計,生產、應用的經驗,參考有關國際、國內標準編寫而成。本標準與相關標準協調一致,編寫格式上符合GB/T 1.1-1993的規定。
本標準由國家機械工業局提出。
本標準由全國微電機標準化技術委員會歸口。
本標準負責起草單位:西安微電機研究所。
本標準參加起草單位:上海電子部第21所、上海上微金麗微電機公司、北京微電機總廠、天津安全電機有限公司、博山電機廠集團股份有限公司博山電機廠、西安微電機廠、北京曙光電機廠、林泉電機廠、青島微電機廠。
本標準主要起草人:彭丹、寧守信、劉勇、吳恒顓、劉博偉、譚瑩。
1 范圍
本標準規定了設計,制造和使用微電機時的安全通用要求。
本標準適用于一般指折算至1 000r/min時連續額定功率750W及以下或機殼外徑不大于162mm或軸中心高不大于90mm的控制電機和其他特殊用途的微電機。
2 引用標準
下列標準所包含的條文,通過在本標準中引用而構成為本標準的條文。本標準出版時,所示版本均為有效。所有標準都會被修訂,使用本標準的各方應探討使用下列標準最新版本的可能性。
GB 755-2000 旋轉電機 定額和性能
GB/T 4942.1-1985 電機 外殼防護分級(eqv IEC 34-5:1981)
GB/T 5169.6-1985 電工電子產品著火危險試驗 發熱器的不良接觸試驗方法(eqv IEC 695-2-3:1984)
GB/T 5169.10-1997 電工電子產品著火危險試驗 試驗方法 灼熱絲試驗方法 總則(idt IEC 695-2-1/0:1994)
GB/T 7345-1994 控制微電機基本技術要求(neq ГOCT 16264-10:1985)
GB/T 7346-1998 控制微電機基本外形結構型式
GB/T 12113-1996 接觸電流和保護導體電流的測量方法(idt IEC 990:1990)
3 定義
本標準采用下列定義。
3.1 爬電距離 creepage distance
在兩導電部件之間沿絕緣材料表面的最短距離。
3.2 電氣間隙 clearance
在兩導電部件之間的最短直線距離。
3.3 灼熱絲法 glow-wire test method
評定電工電子產品著火危險性的一種試驗方法。
利用灼熱狀態的電熱絲模擬故障產品中灼熱元件的熱源或點火源,以此評定在短時間內對與其接觸或臨近的絕緣材料著火危險的影響。
3.4 不良接觸法 bad connection test method
評定電工電子產品著火危險性的一種試驗方法。
利用特殊發熱器模擬因振動、接觸壓力不足、不符合規范的安裝和過電流造成接頭或端子異常發熱的故障狀態,以此評定其對保持該接頭或端子的絕緣材料著火危險的影響。
4 標志
4.1 每臺電機必須在明顯位置上有銘牌,銘牌應符合GB/T 7346的規定。
4.2 電機附件應有標志。
4.3 每臺電機的出線方式及標記應符合GB/T 7346的規定。

4.5 電機上所有標志可采用打印、雕刻、壓制或其他等效刻印方法、必須保證清晰、明了、耐用,在電機整個使用期限內不易磨滅。
是否符合要求,應按如下方法進行試驗判定。
用浸有水的濕棉布擦15s,再用浸有汽油的棉布擦15s。每秒來回擦一次。
標志應在經過上述試驗和本標準規定的全部試驗后仍保持清晰、易辨,不能輕易除去,銘牌不應易于移動和有可能造成脫落的卷邊現象。
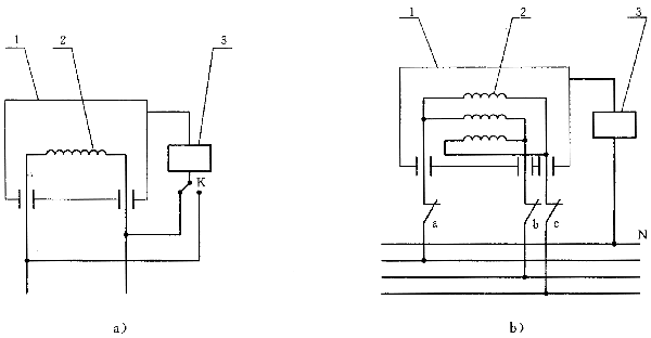
5 泄漏電流
5.1 電機應有良好的絕緣性能,在正常工作時,泄漏電流不超過0.75mA。
5.2 泄漏電流應在溫升試驗后測量,試驗方法為在額定電壓的1.06倍下運行(其運行方式由產品標準規定),在電源的任意極與易觸及到的金屬件之間測量。測量時電機必須與大地絕緣。如圖1所示。
泄漏電流測試儀的測量網絡采用GB/T 12113中圖1b)的網絡。
對于單相電機應將開關K轉換至電源的不同極性,對于三相電機則應輪流斷開a、b、c開關中的一個,閉合另外兩個,以測得最大泄漏電流值。

1-電機上易觸及到的金屬部件;2-電機繞組;3-泄漏電流測試儀
圖1 泄漏電流測量原理圖
6 絕緣介電強度
6.1 電機應有足夠的絕緣介電強度,試驗時,必須有安全保護措施,防止觸及試驗線路和被試電機。
6.2 電機應能承受表1規定的試驗電壓,試驗時應無絕緣擊穿或飛弧。繞組的峰值漏電流10mA。漏電流不包括設備電容所耗電流。
6.3 試驗用高壓電源,其頻率為50Hz,電源波形近似于正弦波。電源功率和輸出阻抗應能保證在各種負載下都無顯著的波形失真和顯著的電壓變化。試驗設備應能區別繞組漏電流和浪涌電流。
電機按表1規定施加試驗電壓,電壓值應從零緩慢上升(至少3s)到規定值,在規定值上保持1min,整個試驗過程中電壓峰值應不超過規定有效值的1.5倍,并應監視故障指示器,以判定電機有無擊穿放電及漏電流值。試驗結束時,應逐漸降低試驗電壓至零,以免出現浪涌。
表1 V

7 絕緣電阻
7.1 電機在正常試驗條件下、高溫后,極限負溫和濕熱試驗后都應有足夠的絕緣電阻值。
a) 電機在正常試驗條件和極限負溫條件下,各繞組對機殼及各繞組之間的絕緣電阻應不小于50MΩ。
b) 電機在相應的高溫條件下絕緣電阻應不小于10 MΩ。
c) 電機在恒定濕熱試驗后,在箱內測量絕緣電阻,其值應不低于1 MΩ。
交變濕熱試驗后,電機置于正常的試驗大氣條件下,按通用技術條件規定通電24h后,放置2h,測量其絕緣電阻應不低于50 MΩ。
d) 絕緣電阻檢查用兆歐表的電壓值應符合表2規定。
表2 V

8 電氣間隙與爬電距離
待補充。
9結構
9.1 應有將電機與電源或負載進行電氣聯結的接線裝置,其形式可以為固定安裝的導電連接螺栓(接線)端子,片狀端子和散放引出線。
9.2 有接線盒的電機,接線盒可以是裝在電機外部的獨立外殼,也可以部分或整體是電機外殼的一部分。接線盒應有可供檢查和接線用的可卸蓋或罩,接線盒與機殼的固定應和接線盒蓋與接線盒的固定分開。
9.3 具有換向器并帶監測窗的電機應帶防護罩,其刷握組件的結構應保證當電刷磨損至不能繼續工作時,電刷、彈簧和其他零件應不會使其附近不通電的金屬零件帶電或觸及帶電零部件,并應能保證更換電刷或刷握時的安全。
9.4 用于支承和固定載流部件的絕緣制件,應能耐沖擊振動、防潮,并具有足夠的介電強度和機械強度。
9.5 軸承結構應能防止軸承油沿軸流至電機繞組、載流部件和其他設備上引起事故。
9.6 外露的電機繞組應妥善綁扎固定并經絕緣處理,繞組端部應不裸銅。
10 機械強度
10.1 電機的外殼和零部件應有足夠的機械強度和剛度,應能防止機械變形、振動和移位造成著火、觸電事故。
10.2 電機平衡配重的裝配應牢固可靠,平衡配重自身應具有足夠的機械強度,防止在正常運行的振動下產生有害影響。
10.3 有超速要求時,電機的旋轉部件應能承受產品標準規定的超速試驗。試驗后應無永久性的異常變形和不產生著火、漏電等缺陷,轉子繞組應能滿足第6章的絕緣介電強度要求。
10.4 有過載要求時,電機應能承受產品標準規定的過載試驗而不發生轉速突變、停轉或有害變形。
10.5 電機應能承受產品標準規定的沖擊試驗。試驗后不應出現產品標準規定的零部件松動或損壞。
10.6 電機應能承受產品標準規定的振動、恒加速度試驗。試驗后不應出現產品標準規定的零部件松動或損壞。
10.7 利用螺釘(螺栓)、螺母或類似裝置外接電源電線的導電聯接螺栓型接線端子,應符合以下規定:
a) 應不用于固定其他任何零件。
b) 螺栓電流密度應不大于2A/mm
2。
c) 當裝拆電源電線時,接線端子應不轉動或移位,內部引線應不受到應力。
10.8 引出線或接線端強度按GB/T 7345規定進行檢驗。
11 保護接地裝置
有保護接地裝置的電機應符合以下規定:
a) 電機機殼與保護接地裝置之間應有永久、可靠、良好的電氣連接,在電機移動時仍應保持可靠連接。
b) 保護接地端子必須可靠鎖緊,不用工具應不能將其松開。
c) 保護接地端子不應兼作它用。
d) 接地端的螺釘、接地導體的截面積應符合GB 755的規定。
e) 保護接地端子強度檢查同10.8。
12 防護
12.1 電機應有良好的外殼防護,有防護要求時,其外殼防護應按GB/T 4942.1的規定分級,并應在產品標準中明確規定。是否符合要求,應按GB/T 4942.1進行試驗檢查判定。
12.2 對于無外殼的電機,其防護需考慮機械強度、抗振動沖擊能力、耐潮性、阻燃性、耐腐蝕性、抗熱變形,防銹的能力,應按產品標準規定進行考核。
13 防銹
13.1 若電機的金屬零件的銹蝕可能導致電機漏電,則這些零件應采用涂覆、電鍍或其他措施給予保護,使其具有足夠的防銹能力。
13.2 對防銹能力有懷疑的零件,應進行如下試驗判定。
把試驗零件浸入四氯化碳或三氯乙烯液或純汽油中10 min,以除去所有油脂或雜質;然后將該零件浸入溫度為20℃±5℃,濃度為10%的氯化銨水溶液中10min,取出抖去水滴之后放入一個溫度為20℃±5℃、飽和濕度的箱子里10min;然后再將零件放入100℃±5℃的烘箱干燥10min。
經過上述項試驗后,零件表面應無銹蝕痕跡,但在零件銳邊上的銹跡和任何可以擦除的淡黃色膜可以忽略不計。
14 濕熱
電機應能經受正常使用中可能出現的濕熱條件,是否符合要求應按GB/T 7345及產品標準的規定進行濕熱試驗判定。
15 耐熱變形性
15.1 對非金屬材料(陶瓷材料除外)制成的零部件應具有足夠的耐熱變形性。
15.2 對非金屬材料制成的電機外部零件應通過75℃球面壓力試驗(見15.5)。
15.3 對接線板、塑料換向器、塑料電刷支架等安裝或支承載流零部件和接地零部件的絕緣材料應通過125℃球面壓力試驗(見15.5)。
15.4 球面壓力試驗裝置見圖2。

圖2 球面壓力試驗裝置
15.5 球面壓力試驗方法
將試樣水平放置于厚度不少于5mm的鋼板上,用直徑5mm的鋼球,以20N的力垂直壓向試樣的試驗平面,將試樣連同試驗裝置放入75℃±2℃(125℃±2℃)的烘箱中,歷時1h后移去試驗裝置并將試樣立即浸入水中冷卻,要求在10s內使試樣冷卻至接近室溫。測量試樣上的鋼球壓痕直徑應不大于2mm。
試樣厚度應不小于2.5mm,對厚度小于2.5mm的試樣允許以多層疊至2.5mm后試驗。
16 阻燃性
16.1 電機中用于支撐和固定載流部件的絕緣制作應能阻燃。
16.2 不良接觸法試驗
對安裝接線端子或其他用螺釘連接的接頭的絕緣部件,若接線端子的工作電流在0.2A~63A時,應按GB/T 5169.6的不良接觸法進行規定試驗功率的著火危險試驗,試驗持續時間為30min。
16.3 灼熱絲法試驗
a) 對換向器,刷握裝置,離心開關等有可能要承受電機產生的接觸火花的絕緣零部件按GB/T 5169.10的灼熱絲法進行著火危險試驗,試驗溫度為750℃,持續時間為30s±1s。
b) 對由非金屬材料制成的扇葉、外風罩、接線盒等外部零件,按GB 5169.10的灼熱絲法進行著火危險試驗,試驗溫度為550℃,持續時間為30s±1s。
e) 用灼熱絲法試驗時,應以零件或從零件上取下的最薄弱部分進行試驗。
d) 試驗施加點及試品固定位置應按試品在電機中實際安裝和工作的最不利情況確定。
16.4 為了評定燃燒的蔓延性,在試驗樣品底下放一層鋪底層。
鋪底層一般是由試驗樣品周圍或底下的材料或元件所組成,它到試驗樣品底下的距離應與產品實際使用的情況一致。
當產品的部件或零件單獨進行試驗時,除有關標準另有規定外,采用絹紙覆蓋厚10mm的白松木板作為鋪底層,并置于施加火焰部位底下200mm±5mm處。
除非有標準另有規定,試驗樣品符合下列情況之一,可以認為符合要求。
a) 無火焰、無持續的灼熱。
b) 如果試驗樣品它周圍的零件或下面的鋪底層產生燃燒或灼熱,但在起燃后30s內熄滅,而周圍零件和下面鋪底層又未完全燒著,
當鋪底層使用了絹紙覆蓋松木板時,絹紙不應起火,松木板不應燒焦,松木板輕度變色可以不計。
17 非正常工作
17.1 電機應盡量避免發生由于不正常或誤操作而破壞或削弱其安全性能,從而引起火災、觸電等事故。
17.2 是否符合要求應按下述方法進行試驗判定。
a) 將電機放在兩層白薄棉紙包起來的木板上。
b) 電機在1.35倍額定電流下運行30min。
c) 如果電機接線端子無接線盒蓋或是散放引出線,則應在連接頭用未處理醫用棉花松散地覆蓋。
d) 試驗結束無熔化的金屬或燃燒物落在支撐面上,棉花或其他部分沒有起火,接頭無損壞則認為符合要求。
18 檢驗規則
18.1 電機進行安全檢驗時按表3項目進行。
18.2 試驗若無其他規定,均應在下列條件下進行:
環境溫度15℃~35℃;
相對濕度45%~75%;
氣壓86kPa~106kPa。
18.3 當因氣候條件對試驗結果有爭議時,則以下述條件的試驗結果為裁定產品的依據:
環境溫度20℃±1℃;
相對濕度63%~67%;
氣壓86kPa~106kPa。
18.4 檢驗
18.4.1 抽樣方式及數量
電機進行安全性能檢驗時采取隨機抽樣方式進行,樣品數量為1臺。
18.4.2 檢驗分類及檢驗項目
檢驗分為安全性能檢驗和定期抽試,檢驗項目按表3項目進行。
表3

18.4.3 判定原則
每種檢驗不允許出現不合格項。
18.4.4 檢驗周期
定期抽試一般在安全性能檢驗后兩年內進行,以后每兩年進行一次。