2鉆探施工現場用電安全隱患原因分析
每次到鉆探施工現場安全檢查,突出的問題就是用電安全隱患。整改通知書下發后,他們也會及時糾正。但當到達一個新的工地后,老問題重復出現。究其原因主要有:施工人員對電氣知識普遍匱乏,尤其是一些電氣專業術語似懂非懂,例如:電氣設備的接地保護的電阻值為什么要小于4歐姆,電氣設備的絕緣電阻值為什么越大越好,這些基本的電氣安全常識都會使他們無法理解其真正涵義;對于安全生產規章制度(特別是電氣設備的用電安全及操作規程)中的內容和要求只是應付公事,不是真正從主觀意識上重視用電安全的意義??傊?,用電的安全隱患關鍵是由于施工現場管理人員和施工人員對用電的潛在性危險認識不足或者存在僥幸心理、麻痹大意;教育培訓工作不到位,規章制度執行不力,監督機制不健全等原因是用電事故發生的根源;施工現場的不文明施工,安全資金投入不足和施工作業人員素質不夠是導致用電事故發生的直接原因。
3鉆探施工現場安全用電采取的對策
在生產過程中,機器設備、工藝流程、生產環境、勞動條件、人員的安全意識,以及操作行為等等,都會受到各種因素的影響而出現各種不安全的危險因素。所以人的不安全行為和設備的不安全狀態都是發生人身傷害事故的直接原因,現場的安全生產管理如果出現缺陷則是造成人身傷害事故的根本性的原因。所以,針對鉆探施工的特點,除了加強施工人員的培訓教育外,強化安全用電的措施與對策至關重要;對于明顯的危險點及違規違章用電通過加強安全技術管理及時發現,及時處理。對潛在性的危險點則必須通過科學技術措施和安全教育加以防范。有效的技術措施可以最大限度的控制用電安全隱患,將危險程度和發生事故的可能性降到最低,杜絕重大事故的發生。
3.1安全用電的組織措施和安全技術管理
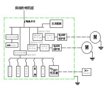
對施工現場用電設備五臺以上或總用電量在50KW以上,必須編制施工組織設計方案,提供主要用電設備的名稱和技術參數,繪制現場電氣控制布置圖及接線圖,設計方案應當符合現場實際,滿足對安全性、經濟性、可靠性的要求。如圖1
?
?
爆破拆除后坐現象及預防措施的研究
城市爆破拆除危險有害因素分析及預防…
打浦路隧道改建工程中拆除施工的有效…
大型深基坑支撐爆破拆除中的技術措施
地鐵車站施工風險管理研究
房屋拆除工程事故的成因及預防措施
高爐本體拆除技術
混凝土結構無損拆除方法及其過程控制…
淺析進一步加強項目工程安全管理的方法
安全意識與安全教育
淺談如何做好安全管理
建設工程安全生產的現狀、存在的問題…
項目安全管理淺談
淺談工地現場安全文明施工
淺談建設工程施工安全管理
鉆孔灌注樁偏位的原因及處理措施