1.1污水特點
某公司的污水處理工程的廢水主要為生產工藝廢水、地面沖洗水、廢氣治理設施排水、鍋爐排污水、循化水系統排水及職工生活污水。原水水質成分復雜、難降解有機物含量高,CODcr高、水質水量變化大。生產工藝廢水含苯,酚和硝基苯化合物,對人體及微生物的毒性極大。
硝基苯化合物具有極高的穩定性,苯環不易發生氧化反應,直接氧化難以降解硝基苯類化合物,需要將硝基苯還原為苯胺類化合物,再進行氧化降解。
小試設備:
小試藥劑:鐵基還原劑、H2O2(30%)、硫酸亞鐵、甲苯、無水硫酸鈉等;
小試設備:ZR4-6混凝試驗攪拌器、TC-06翻轉式萃取器(測硝基苯預處理)等。
主要分析儀器:COD:DBR200消解器,DR3900臺式可見分光光度計(美國 HACH);
pH : 儀器型號HQ440d,電極型號PHC101(美國 HACH);
硝基苯類:Agilent 7890 氣相色譜儀(ECD檢測器)。
測定方法:
COD:快速消解分光光度法;
硝基苯類:HJ648-2013《水質硝基苯類化合物的測定液液萃取固相萃取-氣相色譜法》。
1.2小試步驟:
①取原水,測定其pH、COD、硝基苯類等指標;
②零價鐵芬頓實驗:取廢水調節pH=2~3,投加鐵基還原劑、反應1h后加入硫酸亞鐵和H2O2,繼續反應1.5h后調節至pH=7~8,靜置并過濾,測定COD、硝基苯類等指標;
③芬頓實驗:取廢水調節pH=3左右后,加入硫酸亞鐵和H2O2,反應1.5h調節至pH=7~8后,靜置并過濾,測定COD、硝基苯類等指標。
得結果:鐵基還原/芬頓工藝對廢水的COD去除率79.8%,硝基苯去除率為97.5%,出水色度很小,顯淡黃色;單獨芬頓工藝對廢水的COD去除率81.6%,硝基苯去除率為83.6%,出水顯黃色。小試證明:鐵基還原/芬頓工藝對廢水中的硝基苯有良好的去除效果。
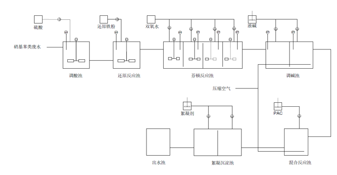
針對硝基苯廢水還原-芬頓氧化工藝流程圖如圖所示:

02其他工藝技術路徑
⑴首先充分分析要處理廢水的水質情況,衡量污水的生物降解性質,對那些那些難以降解或不能生物降解的污水,應采取物理或化學的方法處理;可生物降解的污水則用生物法處理。
物化處理時要考慮是否需要加藥劑以提高處理效率,并選擇合適的藥劑。生化處理時,根據生化進行條件,還要考慮原水中營養鹽是否滿足生物生化的要求,不滿足者可外界補充。
⑵ 按照污水濃度選擇合適的生物處理方法,濃度低的污水,采用好氧生物法處理;濃度較高的污水,采用厭氧法生物處理,經厭氧處理后還達不到處理要求 的,仍需進一步好氧處理。
⑶ 對于使用好氧生物處理的污水,還應該考慮污水中是否有抑制生物過程或較多非生物降解成分,如果存在這些成分時,考慮輔助措施,并考慮兩段生化處 理;
⑷ 對于生物降解性好的污水,可選擇生物膜法,也可選擇活性污泥法。兩者區別分析如下:
生物膜法的優點是耐沖擊能力強,即使受到沖擊,生物膜受到抑制后,可部分脫落,并能很快恢復活性。剩余污泥少,可減少污水處理站污泥處置費用。有 較高的氧利用率,這是由于填料促使氣水連續碰撞所致,操作方便。缺點是一次性投資高,對進水油濃度適應性較差,進水油濃度嚴格控制在20mg/l以下。容積負荷小,處理深度低。一般情況下作為兩級生物處理的一級。
活性污泥法設備簡單,投資省,容積負荷和處理深度都較高,對進水的油濃度適應性比膜法強,可控制在30mg/l。由于池內沒裝填料,所以維護方便。缺點是抗沖擊性較差,有時產生污泥膨脹,破壞正常運行。
⑸ 對于需要脫氮的污水,則采用能進行硝化和反硝化的生物脫氮工藝。硝化過程是在較低的生物負荷下進行的,因此采用活性污泥法較合適;反硝化過程能 在較短時間內完成,以采用生物膜法為宜。
通過以上分析,確定如下的處理工藝流程:
(1)主體工藝采用厭氧水解+生化+沉淀的方法
(2)含硝基苯的工藝廢水采用萃取+還原芬頓氧化方法單獨處理后進入生化系統。
(3)其他廢水和生活污水可直接進入生化系統。
污泥收集后進入污泥池通過泵送至污泥濃縮罐濃縮后,由疊螺污泥脫水機脫水,脫水后的污泥外運。
污水處理過程中溶解氧的控制問題匯總
論污水的化學處理之化學混凝法
超低排放改造與脫硫廢水處理的優化探討
淺析化工廢水特點及廢水處理原則、特征
三種常見的高鹽廢水處理方式
城市黑臭水體治理技術體系研究
化工污水處理過程中的危險因素分析
關于污泥性狀異常及簡單分析結果
UASB厭氧處理工藝
污水處理系統應急預案
農村生活污水處理
燃煤電廠脫硫廢水零排放預處理工藝選…
煤化工廢水處理技術研究
SBR法處理煤化工廢水中石油烴類的試…
發電廠節水及廢水綜合利用改造實例
工業園區污水處理工藝選擇