通過對燃煤機組SCR平板式脫硝催化劑的性能進行分析,跟蹤催化劑實際運行性能,實時掌握催化劑的實際運行效果,并分析出影響催化劑性能下降的因素,從而有針對性的制定催化劑加裝或更換方案,在保證脫硝設施穩定運行的同時最大化發揮催化劑的實際運行壽命。
燃煤機組煙氣脫硝廣泛采用選擇性催化劑還原(SCR)工藝,脫硝催化劑是SCR工藝的核心,催化劑的性能直接關系到機組的整體脫硝效果,催化劑壽命長短(化學壽命、機械壽命)關乎燃煤電廠脫硝裝置的經濟性。
新鮮催化劑性能檢測與評價,可有效評判催化劑的性能,對入廠前催化劑性能起到把關作用;在役催化劑性能檢測可實現對催化劑性能的跟蹤,以便及時根據脫硝裝置催化劑運行情況制定合適的催化劑管理方案。
本文以某燃煤機組脫硝裝置新鮮板式催化劑及運行3年的在役催化劑為研究對象,對其進行表觀、理化特性(微觀比表面積、XRF、ICP等)、工藝特性檢測,分析催化劑性能下降原因,有針對性的制定適合的催化劑管理方案,在保證脫硝設施穩定運行的同時最大化發揮催化劑的實際運行壽命。
1 催化劑檢測
1.1項目概況
該燃煤機組容量300MW,采用SCR煙氣脫硝裝置,一爐雙反應器布置,反應器內催化劑采用“3+1”模式布置,初裝2.5層平板式催化劑,催化劑體積總量為510m3,初裝催化劑已運行超3年時間,脫硝裝置入口設計參數見表1。
表 1 脫硝裝置入口設計參數

1.2催化劑樣品外觀情況
新鮮催化劑表面平整無裂紋,存在較多凸起的化學斑塊;運行3年后的在役催化劑外觀基本完整,部分催化劑樣品迎風面稍有磨損,表面有少量化學物質脫落。催化劑外觀情況見圖1和圖2。

圖 1 新鮮催化劑樣品外觀

圖 2 運行中催化劑樣品外觀
2 催化劑活性測試及性能分析
2.1催化劑活性測試
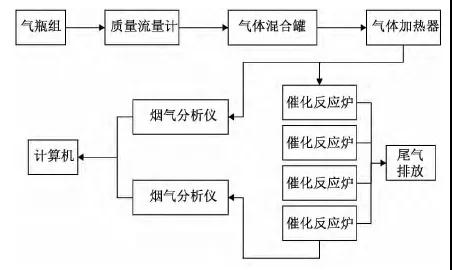
催化劑活性測試儀器為自制中型催化劑活性測試裝置,主要組成部分為:氣瓶組、氣體混合加熱器、模擬反應器和煙氣分析系統(儀器示意如圖3)。

圖 3 工藝特性檢測系統
將催化劑樣品A層、B層、C層切割為寬度約42mm,長度約為630mm試片35片,按照節距為7.0mm組合為A層+B層+C層3層催化劑測試試樣(上、中層各為2個模塊,下層為1個模塊)進行實驗,測試工況及實驗結果分別見表2和表3。
從檢測結果可知,在設計煙氣條件下,當運行中3層組合催化劑脫硝效率達到89.2%時,K/K0值為0.72,催化劑活性有一定程度的衰減。
2.2催化劑性能分析
本文從主要化學成分、微量元素、掃描電鏡和微觀比表面積4個參數角度對催化劑活性下降原因進行分析。
表 2 測試工況

表 3 工藝特性檢測結果比較

2.2.1主要化學成分
目前燃煤電廠廣泛使用的平板式催化劑主要為V2O5-MoO3/TiO2催化劑,高比表面積的銳鈦型TiO2為脫硝催化劑的載體,V是催化劑中的主要活性物質,MoO3能給催化劑表面提供熱穩定的酸性位。
本次實驗采用X射線熒光光譜儀(ZSXPrimusIIX理學),根據GB/T31590—2015熔融法檢測,前后兩次檢測對比見圖4。

圖 4 主要化學成分檢測結果比較
由圖4可知,運行中3層催化劑樣品的V2O5、MoO3、TiO2組分含量較新鮮催化劑均有一定程度的降低,SiO2組分含量較新鮮催化劑有所升高。經大量研究表明,催化劑不斷經高溫煙氣沖刷后會造成活性組分損失(活性位減少、磨損引起的活性組分減少)及微觀孔道的阻塞等。
此催化劑樣品灼燒減量較高,主要化學成分中有23%左右的成分被灼燒掉,經核實,主要化學成分中SO3約占13%。SO3會與煙氣中的CaO、NH3等發生反應,生成CaSO4、(NH4)2SO4和NH4HSO4等物質,黏附在催化劑表面或孔道中,使NH3難以擴散到催化劑表面,致使脫硝效率下降。
2.2.2掃描電鏡
實驗采用日本Hitachi公司的S-4800型掃描電子顯微鏡(SEM),測試條件為:催化劑粉末樣,真空下鍍鉑,工作電壓25kV、電流1x10-11A。掃描電鏡圖見圖4。3層運行中催化劑樣品顆粒均出現輕微的團聚現象,但沒有出現明顯的燒結。

圖 5 掃描電鏡圖
2.2.3微量元素
采用電感耦合等離子體發射光譜法測量催化劑樣品微量元素,檢測結果見表4。
表 4 微量元素檢測結果比較

B層、C層的K、Na含量相對于新鮮催化劑有較大程度的升高,3層催化劑的Ca、Fe含量相對于新鮮催化劑均有較大程度的升高,且均檢測出As。煙氣中的堿金屬、堿土金屬、Fe、As等既會堵塞催化劑微觀孔道,又可與活性組分V2O5的活性酸性位結合,減少催化劑上有效活性位數量,使得催化劑表面NH3吸附量減少,從而導致對催化劑活性成分的破壞,致使釩系SCR脫硝催化劑中毒。
2.2.4微觀比表面積
采用氣體吸附BET法測定催化劑微觀比表面積,檢測結果見表5。
表 5 比表面積檢測結果比較

A層、B層、C層樣品比表面積相對于新鮮催化劑均有較大程度的下降(分別為64.74%、58.09%、60.55%),催化劑的微觀反應孔道受到了一定程度的堵塞。有研究表明,飛灰中的部分金屬氧化物會與煙氣中的CO2/SO2反應,轉化成碳酸鹽、硫酸鹽的細小顆粒,部分細小顆粒滲入催化劑內部,堵塞部分小孔,孔道堵塞和高溫燒結也會使孔道變形和堵塞,導致比表面積減小,比表面積減小會降低催化劑對NH3的吸附能力。
3 催化劑運行管理
本燃煤機組目前初裝2.5層催化劑,催化劑總體積量為510m3。在鍋爐正常負荷范圍內,設計條件下SCR入口NOx濃度為900mg/m3,在脫硝裝置在附加層催化劑投運前,脫硝效率≥89%,且NOx排放濃度≤100mg/m3。
通過對新鮮催化劑和運行3年后催化劑工藝特性的檢測分析,目前運行中催化劑的氨逃逸遠超過3μL/L,活性比值K/K0為0.72,催化劑活性大幅下降,不能滿足脫硝性能要求。為保證脫硝系統的達標排放和經濟運行,需對催化劑進行加裝或更換。
考慮到該燃煤機組后期會進行超低排放改造,僅通過加裝或更換催化劑不能實現脫硝反應器入口NOx由900mg/m3到出口NOx50mg/m3的目標,故假定本次催化劑管理方案在超低排放改造時實施,通過在脫硝反應器前進行SNCR或低氮燃燒改造將脫硝反應器入口NOx由900mg/m3降至650mg/m3,再經SCR脫硝裝置實現出口NOx濃度≤50mg/m3的目標。
催化劑加裝方案如下:方案一:按照超低排放要求加裝1層(備用層),在此基礎上核算整體化學壽命。方案二:按照超低排放要求加裝1.5層(1層備用層+0.5層第三層),在此基礎上核算整體化學壽命。方案三:保證整體化學壽命24000h,計算催化劑加裝體積量。方案四:按照初裝催化劑體積量的50%進行加裝,在此基礎上核算整體化學壽命。
催化劑加裝體積量見表6。
以上4種方案從當前要求的性能保證角度考慮均可行。若采用方案三和方案四,催化劑化學壽命期
表 6 催化劑運行管理方案

過后每次更換的催化劑體積量若差異較大,每更換一次催化劑就需校核催化劑荷載并調整吹灰器高度,存在管理上的不便;而采用方案一和方案二,催化劑化學壽命期后每次更換催化劑的規格一致,從長期催化劑更換角度考慮可實現“3+1”輪換模式,催化劑更換操作及管理方便。考慮到本項目原催化劑運行實際情況,綜合考慮經濟性和催化劑利用最大化,本文推薦采用方案二。
4 結 論
通過對該燃煤機組初裝催化劑前后兩次檢測結果對比分析,催化劑整體已不能滿足性能考核要求,氨逃逸7.6μL/L,遠超氨逃逸<3μL/L的要求,催化劑活性大幅下降。造成本燃煤機組催化劑活性下降的原因并非因高溫燒結導致的失活,而是以下兩方面:
1)因煙氣中的堿金屬、堿土金屬、Fe、As等堵塞催化劑微觀孔道,且與活性組分V2O5的活性酸性位結合,減少催化劑上有效活性位數量,使得催化劑表面NH3吸附量減少。
2)飛灰中成分堵塞催化劑微觀孔道,導致微觀比表面積減小。
因該燃煤機組脫硝催化劑活性大幅下降,脫硝效率、氨逃逸和SO2/SO3轉化率已無法滿足性能考核要求,須及時對脫硝催化劑進行加裝或更換。
考慮到后續該機組會進行超低排放改造(實現入口NOx900mg/m3到出口NOx50mg/m3的目標),建議在超低排放改造過程中考慮SNCR/低氮燃燒+SCR模式進行脫硝,先將脫硝反應器入口NOx由900mg/m3降至650mg/m3),再對脫硝反應器內催化劑進行加裝從而實現出口NOx≤50mg/m3(加裝方案推薦方案二),同時為最大程度的利用脫硝裝置,須及時優量化調整煙氣流程、溫度場和濃度場,嚴格控制氨逃逸量,并加強對系統運行的維護和入爐煤質的監控。
垃圾焚燒煙氣超低排放改造技術探討
生活垃圾焚燒煙氣污染物的控制與處理…
乙烯基酯玻璃鋼在垃圾焚燒煙氣凈化系…
生活垃圾焚燒煙氣凈化處理技術
垃圾焚燒廠煙氣凈化SCR改造設計和脫…
煙氣脫硫副產物的處理與處置
回轉窯焚燒系統危廢處置煙氣CO超標分析
垃圾焚燒發電中的排放氣體控制技術
影響大氣污染的主要因素是什么?
焦爐煙氣脫硫脫硝凈化技術與工藝
硫化物的主要去除方法
脫硫方法的分類
中國CCUS技術發展趨勢分析
高爐煤氣干法除塵布袋周期破損原因分…
新型干法水泥窯捕集純化(減排)二氧…
汽車尾氣污染控制方法