一、目的:在高爐生產過程中,可能遇到突然停風、停電、停水等突發事故,制定本預案是為了使事故損失降到最低,同時為保護設備、恢復生產創造有利條件。
二、實施方案:
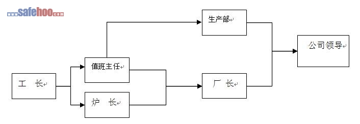
?? 高爐工長在遇到突然停風、停水、停電等事故時,應按技術規程果斷處理,同時報告爐長、調度室,爐長、調度室匯報廠長。
(一)高爐突然停風應急措施:
1、鼓風機突然停風,若無惡性灌渣,且冷風壓力立即回升,可繼續送風;否則要果斷休風,以免煤氣倒灌鼓風機引起爆炸。休風時通知相關單位,按下列程序執行:
(1)關混風調節閥,通知熱風爐關冷風大閘。
(2)關閉快速切斷閥,停止富氧;
(3)通知煤粉噴吹崗位停止噴煤。
(4)通知熱風爐、布袋除塵崗位高爐休風。
(5)開爐頂蒸汽或氮氣,禁止上料。
(6)開爐頂放散閥、關重力除塵器切斷閥,全開放風閥,高壓改常壓。
(7)爐前立即組織出鐵、放渣。若風管灌渣,打開大蓋使渣子外流(此項工作注意安全,準備工作做好,防止燒傷)
(8)休風后,組織人員更換灌渣風管、彎頭等。
2、高爐復風注意事項:
? 根據鼓風機當時停風情況,決定是否用熱風爐煙囪將冷風管道里的煤氣抽凈。以防冷風管道、鼓風機爆炸。
(二)高爐突然停水應急措施:
1、當冷卻水壓降低時,高爐立即減風,保證風口水壓高于熱風壓力50kpa,同時組織爐前出鐵,當水壓低于100kpa時,高爐立即休風。
2、檢查風口、渣口燒損情況,組織更換。
3、當停水后,水壓恢復時,注意事項:
? (1)風口區各進水閥關小,逐個檢查通水,避免急冷產生大量蒸汽引起爆炸。
(2)水壓恢復正常,各冷卻設備經過檢查和處理后,各進水閥門恢復正常即可準備送風。
(三)高爐突然停電應急措施:
1、若停電導致鼓風機停風,按突然停風程序執行;
2、若停電導致突然停水,按突然停水程序執行;
3、若上料系統停電,按停電時間長短,高爐采取慢風操作或休風,但爐頂溫度不能超過400℃。
三、信息傳遞流程:

環境風險防范措施和環境風險事故應急…
小微企業消防應急預案
小型企業消防應急預案
上海市房屋拆除工程施工安全應急預案
大連高新區煙花爆竹事故專項應急預案
高行鎮地下空間突發事件應急預案
師范大學放射性事件應急處置預案
師范大學實驗室生物安全事件應急處置…
防汛防洪安全應急預案
企業安全生產事故綜合應急預案(范本)
大型活動突發事件應急預案
防汛演練方案
食品安全突發事件應急處置預案
集團公司安全事故應急預案
企業環境風險應急預案
食物中毒應急預案